Del sol - nefunguje stahovanie okien
Moderátor: Minor
Del sol - nefunguje stahovanie okien
zdravim, kamos kupil del sol a ma problem... nefunguje mu stahovanie okien. poistky pod volantom su v poriadku, aj pri stlaceni tlacidla rele spina len okna nejdu dole... v com moze byt problem? motorceky su KO alebo moze byt este chyba niekde inde, napr neaka poistka o ktorej neviem? dakujem
Re: Del sol - nefunguje stahovanie okien
treba premerat kam az ide prud. Zadne okno ma samostatnu riadiacu v kufri tusim.
Re: Del sol - nefunguje stahovanie okien
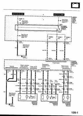
Tady je něco z manuálu.
Minor@honda-club.cz, 737574121, whatsapp 776408287
Re: Del sol - nefunguje stahovanie okien
Hm, jde to pozpátku 
Minor@honda-club.cz, 737574121, whatsapp 776408287
Re: Del sol - nefunguje stahovanie okien
zabudol som informovat.... problem vyrieseny... bolo chybne rele v poistkovej skrinke


Kdo je online
Uživatelé prohlížející si toto fórum: Žádní registrovaní uživatelé a 5 hostů